Hochschule Kempten      
Fakultät Elektrotechnik      
Microelectronics       Fachgebiet Elektronik, Prof. Vollrath      

Open Laboratory 2022: Adder Investigation

Joerg Vollrath

Laboratory Instructions


Goal is to verify results of paper [1]

[1] Analysis and Comparison on Full Adder Block in Submicron Technology, M. Alioto; G. Palumbo
Compare_Full_Adder.pdf
[2] Two New Low Power High Performance Full Adders with Minimum Gates

[3] Journal of Computers 2009
v4-10-100_Full_adder_minimum_transistors.pdf

and investigate technology changes 1µm..180nm.

Each group takes one architecture, does a layout and simulation with certain technologies and compares results.

Full Adder architecture

Examine Publication [1]

Inputs and outputs

Name Function
VDDinputPower
AinputAdder bit A
BinputAdder bit B
CiinputCarry in bit
SoutputSum bit
CooutputCarry out bit
/SoutputInverted sum bit
/CooutputInverted carry out bit

Truth table


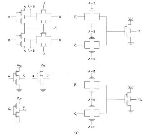
S = (A/B/Ci) + (/AB/Ci) + (/A/BCi) + (ABCi)
Co = AB + (A+B)Ci
ABCiSCo
00000
00110
01010
01101
10010
10101
11001
11111

Publication year: [1] 2002 [2] 2009 [3] 2009
Used technology in [1]: 0.35 µm
Minimum size transistors and minimum power delay design.

Reference Name Transistor countName
[1] CMOS 28****35 WN, ****75 SS, ****28 AB, ****23 AS
[1] Mirror 28****26 ES, ****66 HS, ****78 MB, ****36 RE
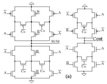
[1, 2] CPL 32****82 DS, ****10 HM, ****42 GJ
[1] LEAP 22****79 MZ, ****07 BS, ****06 HA, ****76 KR
[1] LP 16****78 YC, ****95 SR, ****51 PA, ****22 RI
[1] TG 16
[1] TGdrivecap 26****10 BA, ****23 JF, ****27 ES

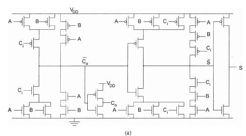
CMOS full adder

Mirror Adder

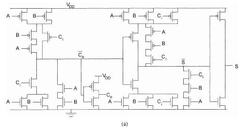
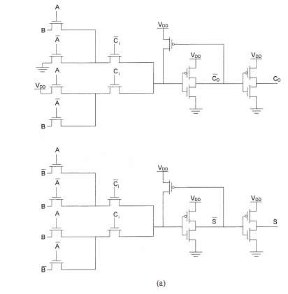
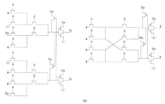
CPL Adder

LEAP Adder

LP Full Adder

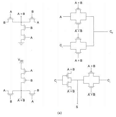
TG Full Adder

TGdrivecap Full Adder



Reference Name Transistor count
[1] CMOS
[1] Mirror
[1, 2] CPL
[1] LEAP
[1] LP
[1] TG
[1] TGdrivecap
[2] Bridge
[2] FA24T
[2] DPL
[2] Hybrid
[2] N-Cell
[2] Mod2f
[2] N-10T
[2] Majority Design 1
[2] Majority Design 2
[3] SERF
[3] MB12T
[3] Prp 9T
[3] 10T
[3] S10T

Bridge Adder

FA24T Adder

FA24T Adder

Rest Adder

Tasks


Each group takes one architecture, does a layout and simulation with a certain technology and compares results.

Sources for A, B and Ci are inverters.
Loads for S and Co are inverters.

Compare area per transistor for your design compared to publication.

Make a Table II [1] for your process dimensions, by analyzing a minimum sized inverter simulation for nominal VDD.

Do functional verification (truth table) for each adder at the following supply voltages.
VDD = (Vthn + Vthp) * (1, 1.25, 1.5, 1.75)
Minimum, low voltage, nominal voltage, high voltage
Evaluate power consumption and delay with f=50 MHz

Transistor models


Baker: 1 µm MOSFET model, 50 nm MOSFET model, cmosedu_models.txt
Sedra Smith Level=1 5 µm, 0.5 µm: sedra_lib.lib
Allen, Holberg Level=3 0.8 µm: Holberg.txt
TSMC 0.25um CMOS MOSFETs (level 3) t14y_tsmc_025_level3.lib from MOSIS .
TSMC 0.18um CMOS MOSFETs (level 3) t92y_mm_non_epi_thk_mtl-params_TSMC_018.txt from MOSIS .

Deliverables


1 bit full adder layout and simulation with feature size F1 and F2 at VDD nom, low, high
4 bit adder layout Feature size F and simulation results at VDD nom, low, high
Discussion of your paper (results, presentation) compared to the references.
Maximum 4 pages.
2022_Micro_Adder_<Initials>.jelib
2022_Micro_Adder_<Last name>.pdf
Deadline: 8.07.2022